据港交所4月15日披露,江苏华盛锂电材料股份有限公司(简称:华盛锂电(688353.SH))向港交所主板提交上市申请书,华泰国际为独家保荐人。

公司简介
招股书显示,华盛锂电是一家锂电池材料供应商,从事锂电池电解液添加剂的研发、生产及销售,产品包括碳酸亚乙烯酯(「VC」)、氟代碳酸乙烯酯(「FEC」)及其他锂电池材料。
根据灼识咨询,于2025年,按销量计,公司是全球最大的锂电池电解液添加剂供应商,市场份额为15.2%。
公司专注于锂电池电解液添加剂,核心业务围绕锂电池材料展开,主要提供锂电池材料,包括:锂电池电解液添加剂,包括VC及FEC;及其他材料,包括负极材料、LiBOB、MMDS及特种有机硅。
以锂电池电解液添加剂(包括VC及FEC)及其他锂电池材料(包括负极材料及新型硅碳负极材料)是公司核心。于往绩记录期间,VC及FEC合共贡献了公司的大部分收入。
VC是锂电池电解液中的核心成膜添加剂。在锂电池初次充放电过程中,其能在锂电池电解液中于负极表面发生电化学反应,形成SEI膜,抑制锂电池电解液中溶剂分子的嵌入。自2022年起,VC一直是公司的主要产品及最大的单一收入贡献来源。
FEC是锂电池中一种至关重要的电解液添加剂,已成为实现高能量密度硅基负极电池商业化应用不可或缺的关键添加剂。目前,经FEC强化的锂电池主要应用于汽车领域的混合动力及纯电动汽车,未来市场前景广阔。

作为VC和FEC 等主流锂电池电解液添加剂的领先供应商,公司的产品广泛应用于储能系统(「ESS」)、新能源汽车(「NEV」)、消费电子、人型机器人及低空经济等下游市场。销售遍及国内外,覆盖亚洲、欧洲及北美,实现了广泛的全球覆盖。
公司客户群主要包括行业领先的锂电池电解液及锂电池制造商。于往绩记录期间各年度,来自五大客户的收入分别占同期总收入的79.0%、80.3%及79.6%。
财务资料
收入
于2023年度、2024年度、2025年度,公司收入分别约为5.25亿元、5.05亿元、8.69亿元人民币。
年度利润
于2023年度、2024年度、2025年度,公司年内亏损分别约为3394.2万元、1.89亿元、256.4万元人民币。

毛利率
于2023年度、2024年度、2025年度,公司毛利率分别为6.6%、-22.9%、9.7%。

行业概览
2020年至2025年,全球锂电池市场经历了快速增长,市场规模从2020年的约303.0吉瓦时扩大至 2025年的2,257.0吉瓦时,期内复合年增长率为49.4%。
未来,随着全球能源转型推进及碳中和目标的落实,预计全球锂电池市场规模将持续扩大,到2030年达到约6,284.3吉瓦时,2025年至2030年的复合年增长率为22.7%。

电解液是电池内部锂离子传输的关键介质,其性能直接影响电池的安全性及循环寿命。锂电池电解液添加剂种类繁多,其中VC及FEC是最常见的两种类型。
全球锂电池电解液出货量从2020 年的30.29万吨增加至2025年的201.81万吨,复合年增长率为46.1%。中国是全球最大的锂电池电解液生产国,出货量位居全球首位,从2020年的24.4万吨增长至2025年的187.72万吨,复合年增长率为50.4%。
行业增长主要受能源储能系统大规模应用、新能源汽车渗透率提升及消费电子迭代升级所驱动。
到2030年,全球及中国锂电池电解液出货量预计将分别达到546.73万吨及471.19万吨,2025 年至2030年的复合年增长率分别为22.1%及20.2%。

全球锂电池电解液添加剂市场进入快速发展阶段。其中,VC及FEC是行业扩张的核心驱动力,复合年增长率分别为68.9%及39.0%。
预计全球锂电池电解液添加剂市场将持续扩大,到2030年有望达到39.15万吨,VC及FEC将继续保持主导地位,复合年增长率分别约为25.0%及23.1%。

中国是全球最大的锂电池电解液添加剂市场。其市场规模从2020年的约1.32万吨增长至2025年的约12.46万吨,期内复合年增长率为56.7%。
VC及FEC将继续作为主导产品,复合年增长率分别为23.4%及23.0%。到2030年,其市场规模将分别达到19.49万吨及5.53万吨。

董事会资料
公司董事会由9名董事组成,包括4名执行董事、2名非执行董事及3名独立非执行董事,任期3年,并可于任期届满时重选连任。独立非执行董事连续任职不得超过6年。

股权架构
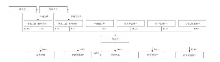
截至2026年4月7日,沈先生、沈鸣先生、华赢二号(有限合伙)、华赢三号(有限合伙)及一致行动方被视为有权行使93,123,401股A股所附带的投票权,约占公司已发行股本总额(不包括库存A股)的60.2%,并被视为公司的控股股东。
公司董事长兼执行董事沈先生直接持有17,440,726股A股,约占公司已发行股本总额的11.3%,他还担任华赢三号(有限合伙)的普通合伙人,并控制华赢三号(有限合伙)持有的3,103,000股A股所附带的投票权,约占公司已发行股本总额的2.0%;
总经理兼执行董事沈鸣先生(沈先生的儿子)直接持有5,901,228股A股,约占公司已发行股本总额的3.8%,并担任华赢二号(有限合伙)的普通合伙人,并控制华赢二号(有限合伙)持有的5,597,000股A股所附带的投票权,约占公司已发行股本总额的 3.6%;
根据一致行动协议,沈先生及沈鸣先生被视为控制一致行动方持有的8,012,003股A股所附带的投票权,约占公司已发行股本总额的5.2%;及依据表决权委托协议,沈先生透过控制由金农联实体及敦行实体持有的额外53,069,444股A股的投票权行使,该等股份约占公司已发行股本总额的34.3%。


中介团队
独家保荐人:华泰金融控股(香港)有限公司
公司的法律顾问:有关香港法律:周俊轩律师事务所与通商律师事务所联营;有关中国法律:国浩律师(南京)事务所
独家保荐人的法律顾问:有关香港法律:德恒律师事务所(香港)有限法律责任合伙;有关中国法律:上海澄明则正律师事务所
申报会计师及独立核数师:容诚(香港)会计师事务所有限公司
行业顾问:灼识行业咨询有限公司
合规顾问:燃亮资本(亚太)有限公司
>>>查看更多:股市要闻