新浪财经ESG评级中心提供包括资讯、报告、培训、咨询等在内的14项ESG服务,助力上市公司传播ESG理念,提升ESG可持续发展表现。点击查看【ESG评级中心服务手册】
5月23日,中国绿发投资集团有限公司公告,根据国务院国资委党委有关决定,经公司董事会2025年第5次会议决议,由蓝海担任公司总经理职务。
蓝海,男,1969年3月出生,四川内江人,大学学历,硕士学位,正高级工程师,现任中国绿发投资集团有限公司董事党委副书记。曾任成都电业局党委书记、副局长,国家电网公司直流建设部副主任,鲁能集团公司副总经理、党组成员,鲁能集团公司(都城伟业集团公司)董事、党委副书记、副总经理。此外,蓝海还曾在成都电业局任党委书记、副局长,并担任国家电网公司直流建设部副主任等要职。
此次调整后,中国绿发的最新领导层如下:

【关于中国绿发】
中国绿发原成立于1988年5月。2020年12月11日,在新一轮国企改革与新一轮电力体制改革形成的共振效应下,国务院国资委党委决定,以原国家电网所属鲁能集团为主体,整建制重组成立中国绿发,接受国务院国资委直接管理。
重新组建以来,公司以绿色发展为主题,践行“碳达峰·碳中和”行动,以绿色能源、幸福产业、低碳城市及战略性新兴产业投资为发展方向,打造绿色低碳为主业的综合型领军企业,建设世界一流绿色产业投资集团。。到“十四五”末,建设运营装机容量3000万千瓦,依托上市平台公司,进一步推动绿色能源产业做强做优做大。
截至2025年一季度末,中国绿发总资产为2606.15亿元,净资产为1021.66亿元。财务数据显示,2022年、2023年、2024年及2025年第一季度,中国绿发分别实现营业收入290.54亿元、364.62亿元、279.37亿元和53.67亿元;同期净利润分别为31.99亿元、5.94亿元、6.10亿元和1.81亿元。
【中国绿发股权结构调整】
2025年3月21日,天津中绿电投资股份有限公司发布关于间接控股股东股权结构发生调整的公告。
一、股权划转安排
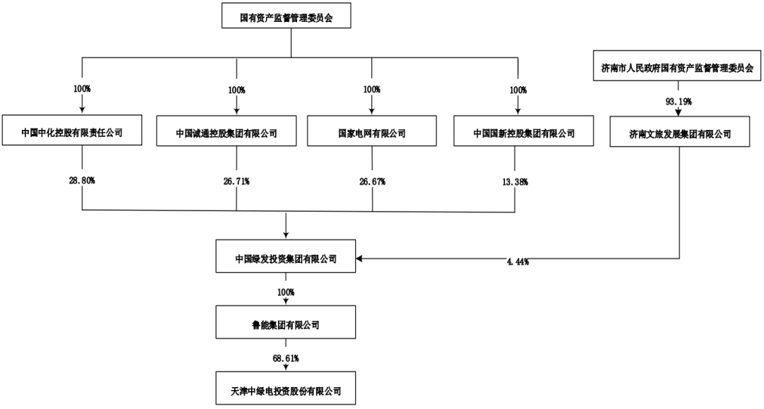
根据国务院国资委有关通知安排,将中国诚通控股集团有限公司、中国国新控股有限责任公司持有的中国绿发28.80%股权(各14.40%股权)转由中国中化控股有限责任公司持有。上述股权划转事项已完成工商变更登记。
股权结构调整前,中国绿发将由中国诚通控股集团有限公司(41.11%股权)、中国国新控股有限责任公司(27.78%股权)、国家电网有限公司(26.67%股权)、济南文旅发展集团有限公司(4.44%股权)四方持股。
图:调整前公司股权结构
股权结构调整后,中国绿发由中国中化控股有限责任公司(28.80%)、中国诚通控股集团有限公司(26.71%股权)、国家电网有限公司(26.67%股权)、中国国新控股有限责任公司(13.38%股权)、济南文旅发展集团有限公司(4.44%股权)五方持股。
调整后公司的股权结构如下:

【中国绿发新能源布局】
中国绿发在新疆及其他省份获得的19GW风、光项目资源储备。其中,以新疆为主,有18GW,江苏、内蒙古、陕西、青海、江西等省份。中国绿发在疆新能源项目运营、在建、储备总规模达到3280万千瓦。中国绿发新疆区域一期重大项目于2023年8月开工以来,历时16个月完成1200万千瓦项目建设并网。“国内单体最大风电光伏一体化项目”“国内单体容量最大沙漠光伏项目”“国内单体装机规模最大的沙戈荒光伏项目”等一批大基地项目相继成功并网,不断刷新国内大型光伏项目建设记录。
中国绿发19GW新能源项目从储备到开工
截止目前,除已并网项目,中国绿发在新疆的新能源项目储备量超过GW。具体如下。
1、在建项目——阜康鲁能100万千瓦绿色能源大基地项目
2022年7月8日,新疆维吾尔自治区昌吉回族自治州阜康市举行“阜康鲁能100万千瓦绿色能源大基地项目”开工仪式。该项目将通过“配套储能推进路径”模式,建设10万千瓦光热配置90万千瓦光伏,投资约58亿元。
其中,90万千瓦光伏发电项目计划于2023年3月底前投运;10万千瓦光热发电项目,储热时长8小时,计划于2024年9月20日前投运,每年可支持电网调峰135次。
该项目由中国绿发投资集团有限公司投资,是公司加快实现“十四五”建设运营装机3000万千瓦战略发展目标计划之一。该项目建成后,通过光伏与治沙、光热与治沙的有效结合,还将持续改善荒漠戈壁生态环境,预测荒漠治理面积可达3.7万亩。

2、资源储备项目——17GW
2023年7月6日,天津中绿电投资股份有限公司发布公告称获得新疆区域1300万千瓦新能源项目建设指标,其中光伏12.2GW,风电0.8GW。具体如下。
(一)新疆达坂城广恒乌鲁木齐达坂城区50万千瓦光伏项目
项目名称:新疆达坂城广恒乌鲁木齐达坂城区50万千瓦光伏项目
项目申报单位:新疆达坂城广恒新能源有限公司
项目规模:50万千瓦光伏
项目代码:2307-650107-04-01-717591
(二)中绿电乌鲁木齐市米东区350万千瓦光伏项目
项目名称:中绿电乌鲁木齐市米东区350万千瓦光伏项目
项目申报单位:乌鲁木齐市中绿电新能源有限公司
项目规模:350万千瓦光伏
项目代码:2307-650109-04-01-818934
(三)中绿电奎屯市100万千瓦光伏项目
项目名称:中绿电奎屯市100万千瓦光伏项目
项目申报单位:奎屯市中绿电新能源有限公司
项目规模:100万千瓦光伏
项目代码:2307-654003-04-01-599855
(四)中绿电尼勒克县400万千瓦风电光伏一体化项目
项目名称:中绿电尼勒克县400万千瓦风电光伏一体化项目
项目申报单位:尼勒克县中绿电新能源有限公司
项目规模:80万千瓦风电+320万千瓦光伏
项目代码:2307-654028-04-01-547454
(五)中绿电若羌400万千瓦光伏项目
项目名称:中绿电若羌400万千瓦光伏项目
项目申报单位:若羌县中绿电新能源有限公司
项目规模:400万千瓦光伏
项目代码:2307-652824-04-01-997321
(六)鄯善400万千瓦光伏项目
8月18日,2023(中国)亚欧商品贸易博览会重点项目签约仪式在新疆国际会展中心举行。鄯善县人民政府与新疆中绿电技术有限公司签订的400万千瓦光伏项目达190.19亿元,为所有项目投资规模之最。
(七)其他省份项目储备
除新疆之外,中国绿发还在其他省份获得了超过830MW的风电、光伏项目指标,具体如下表所示。
表:中国绿发在部分省份获得的风、光项目资源

2025年3月22日,新疆自治区举办2025年一季度重大项目集中开工活动。作为参与企业之一,中国绿发在分会场同步举行“建设美丽新疆 启航美好新程”新疆区域二期重大项目集中开工仪式,包括5个新能源大基地项目和9个文旅项目。

中国绿发在投身美丽新疆建设发展中,三年内计划完成投资1000亿元。
中国绿发党委书记、董事长孙瑜表示:“今天集中开工14个项目,工程施工单位全部进场,计划三年内完成全部产业投资,全力将新疆区域打造成为中国绿发的战略发展核心区和经济增长新引擎。”
一次性集中开工930万千瓦,新能源大基地建设加速推进
本次中国绿发开工建设的新能源项目规模达930万千瓦,涵盖光伏、风电等。其中,
阜康130万千瓦光伏项目占地场区面积约5.05万亩,年发电量20.4亿度电,每年可节约原煤62.8万吨,减少二氧化碳排放量165.7万吨。
十三间房300万千瓦风电项目占地121万亩,年发电量67.03亿度电,每年可节约原煤205.8万吨,减少二氧化碳排放量543.3万吨。
三塘湖300万千瓦风电项目占地场区面积约92万亩,年发电量65.2亿度电,每年可节约原煤200.2万吨,减少二氧化碳排放量528.4万吨。
木垒100万千瓦风电项目占地面积约52.75万亩,年发电量22.6亿度电,每年可节约原煤69.5万吨,减少二氧化碳排放量183.6万吨。
托克逊100万千瓦风电项占地面积约25万亩,年发电量22.06亿度电,每年可节约原煤67.7万吨,减少二氧化碳排放量178.8万吨。
文旅项目广泛布局,助力新疆文旅产业提档升级
本次开工的9个酒店文旅项目包括18家酒店和1个文旅度假区,分别布局昌吉、阿克苏、喀什、哈密、吐鲁番、博乐、库车、奎屯、尉犁等地,将引入洲际、万豪、希尔顿等多个国际知名酒店品牌。其中,罗布人村寨项目计划2025年完成5A评级,打造成为国际一流沙漠人文旅游度假目的地。
2023年启动建设以来,中国绿发两期文旅项目累计投资建设中高端酒店27个、文旅度假区1个和商业集群1个,酒店建筑面积将达到105万平米,客房数超过7000套。通过以点带面、串珠成链,助力全域旅游整体品质提升。
2025年7月,中国绿发新疆华美胜地一期文旅项目“库尔勒万丽酒店集群项目”“那拉提英迪格酒店集群项目”“伊宁洲际酒店集群项目”将集中开业。同时,中国绿发新疆华美胜地旅游有限公司打造的“多元化、定制化、一站式”,集酒店、旅游、租车等于一体的华美旅行业务也将同步上线,全力赋能新疆文旅行业发展。
中国绿发相关负责人表示:“中国绿发将积极推动项目建设,打造文旅、能源行业新标杆,在新时代新征程美好新疆建设中贡献央企力量,在助力新疆经济社会高质量发展中发挥重要示范带动作用,为新疆维吾尔自治区成立70周年献礼。”
(能源日参)(转自:能源日参)
新浪财经ESG评级中心简介
新浪财经ESG评级中心是业内首个中文ESG专业资讯和评级聚合平台,致力于宣传和推广可持续发展,责任投资,与ESG(环境、社会和公司治理)价值理念,传播ESG的企业实践行动和榜样力量,推动中国ESG事业的发展,促进中国ESG评估标准的建立和企业评级的提升。
依托ESG评级中心,新浪财经发布多只ESG创新指数,为关注企业ESG表现的投资者提供更多选择。同时,新浪财经成立中国ESG领导者组织论坛,携手中国ESG领导企业和合作伙伴,通过环境、社会和公司治理理念,推动建立适合中国时代特征的ESG评价标准体系,促进中国资产管理行业ESG投资发展。
>>>查看更多:股市要闻